패시브 단열의 대형 건물이라면?

이런 저런 이야기

설계/시공/하자 등의 모든 질문 글은 해당 게시판에 해주세요.

여기에 적으시면 답변 드리지 않습니다.

 

패시브 단열의 대형 건물이라면?

4 HVAC 13 4,204 2016.11.02 13:18





일도 안 풀리고, 밤에 보일러를 켠지 이틀만에 감기가 걸렸습니다.

체질 탓인지 습도 높은건 탈이 없는데 건조한 습도는 기가 막히게 몸이 맞춥니다.

코끝이 간질간질하고 바로 탈이 났습니다.

일도 안 잡히고 . 뉴스보기도 화나고 .. 이런저런 서류를 보다가 도면 하나가 눈에 띕니다.


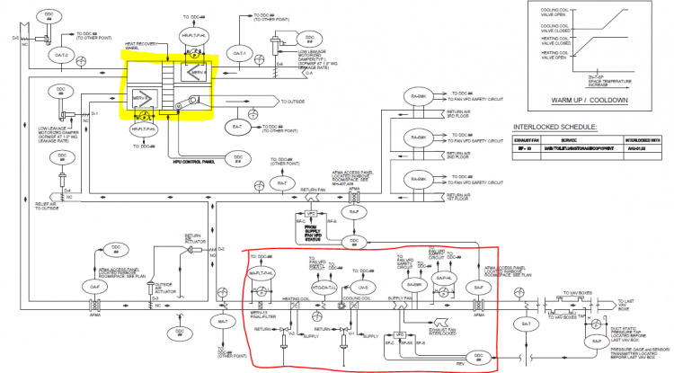
대류디자인.PNG

형광펜 부분이 ERV 입니다. 전열교환기 포함한 환기장치.

빨간펜 부분이 공조기..

언젠가 대형 건축물이 패시브화 한다면 한국에서도 이런 설계를 볼수 있겠죠.

우리의 패시브하우스는 빨간 공조기 부분은 없는거죠.

각종 센서 장치들은 건물이 주택과 다르니 들어간거니 오해없으시길...

LEED 라는 인증 건물의 프로토설계(전형적인) 타입니다.


좀 관심있게 보시면 실내에서 오는 RA 가 일부는 공조기, 일부는 환기유닛으로 들어갑니다.

전형적인 패시브주택과는 다르죠. 다른 이유는 있는데 조금 복잡해서 생략합니다..


뉴스에서 들리는 소식들이뭐 같더라도 제 할일은 해야 되겠죠..

또 언젠가 주택아닌 대형 건축물도 패시브화 해서 이런 도면이 나올 날을 기대해봅니다.

Comments

M 관리자 2016.11.03 09:28
"오해"라는 단어가 눈에 밟힙니다. ^^

한가지 궁금한 것이..
공조기가 있는데 환기유닛이 계통 속에 같이 있는 이유를 모르겠습니다.
존이 구분되어져 있는 것인가요?
4 HVAC 2016.11.03 10:19
ㅎㅎ  그렇죠뭐.. 저도 온라인상 이 오히려 한참 더 어렵다고 생각이 문득..

관리자님이 금방 이해하시겠지만.
일반적으로 공조 설계할땐 ACH 가 0.7 이상입니다.
그중 OA 량은 5% 전후, 우리 패시브하우스는 OA 가 100% 대신 ACH 가 0.4-0.5..
잠깐 생각해보면 외기 도입을 아주 많이 늘인 환경 친화적 설계방식이라고도 할수 있겠네요.
대신 OA 가 많기 때문에 온도를 맞추려면 에너지도 많이 듭니다.
사실 이런 방식으로 큰 건물을 설계하기도 하지만 대형건물에선 권장사항은 아닙니다.

그래서 5% OA, EA 는 환기유닛을 써서 폐열을 회수 사용하고 나머지 95%는 RA 에서
재활용하는 설계가 바로 위 그림입니다.

정리하자면 5% 외기는
환기유닛에서 폐열과 열교환해서 공조기 입구로 들어오고
95%는 RA 에서 다시 공조기 로 들어옵니다.

PHI 기준은 아닌거죠. ASHRAE, LEED 에선 OK 이고요.
PHI는 소형 주택 싱글존 기준이니 가능하겠지만 대형 건물에선 100% 는 폐열 환기를 늘려도
에너지 소비를 감당하기 어려워서 이런 MIX 설계를 많이 합니다.

또 복사냉난방 적용하면 전체 냉난방 부하가 줄고 결과적으론 환기 부하를 줄이는 계산도 합니다.

저도 갑자기 궁금해졌는데 지금 국내 패시브 대형 건물의 공조는 어떻게 하셨었나요?
M 관리자 2016.11.03 10:23
중앙공조의 건물은 아직 없었습니다.

그럼 위 계통도의 공조기에는 Heat Recovery Wheel 이 없는 건가요?
4 HVAC 2016.11.03 10:29
형광색이 wheel 이 있는 환기유닛입니다.
아래 빨간 공조기 내에는 코일과 팬만 있는 그냥 공조기입니다.
4 HVAC 2016.11.03 10:33
아산 도서관 전에 조이사님께 말씀은 들었는데.. 한일 모 설계사에서 공조설계는 한다는 말씀 얼핏들었습니다.. 개인적으로 궁금하네요. 그네들이 어떤 안으로 그릴까 하는 회사 업무와는
상관없는 그런 궁금증이 살짝 듭니다..

그네라고 하니 청기와 집에 계신 그분도 살짝 궁금해지네요.. 그네...
M 관리자 2016.11.03 10:41
아. 글쿤요..
공조기 내부에 두지 않고, 분리하는 이유가 있나요? 아니면 그냥 제품의 특성이 그러한 건가요?

아산도서관은.. 흠.. 놀이터에 그네가 없는 것과 유사한 상황입니다.
2 ifree 2016.11.03 10:42
음...
표현상의 오류가 있는 듯 하여 한자 적습니다.
RA를 리턴한다고 해서 에너지소비량이 줄지는 않겠죠.
TFA를 경계로 하는 단일계를 가정하여 본다면 실내 이산화탄소 농도를 동일하게 유지한다는 조건이라면요. 즉 환기율 자체가 동일하다면 같은 양의 OA가 유입되어야 하고 같은 양의 OA를 RA로 뎁히던 전열기로 뎁히던 내부 난방으로 뎁히던 전체적인 에너지소모량은 동일합니다.
환기율 자체를 포기한 것이라면 얘기가 다르겠지만요. 그런 경우라면 에너지가 절감된다는 표현도 맞겠지만 더 나쁜 실내 공기질이 유지된다는 표현도 맞는 것이 됩니다.
제가 보기에는 이런 선택은 오히려 '에너지'의 관점 보다는 '파워'의 관점에서 이해하는 것이 맞지 않나 봅니다.
환기량이 아주 큰 경우 동일한 외가를 순순한 열전대만을 이용해서 에너지를 부가하려면 파워가 매우 높아야 합니다.
RA를 이용해서 95%를 완충을 하고 나머지 5%를 처리하는 구조라면 파워가 적어도 가능하겠죠.
그래도 부족한 에너지는 난방에너지로 처리하던지 하면 되니까요.
시스템에 인가되는 기저 부하와 피크 부하간의 격차를 줄이는 것입니다.
RA가 일종의 버퍼링 역활을 수행하는 것입니다.
두번째는 환기의 개념보다는 공조의 개념에서는 이런 리턴 시스템이 필요하다고 봅니다.
순수한 외기 공급이라는 환기외에 그밖에 실내 공기질에 관여하는 부분을 공조기에서 처리하는 것인데 가정하여 CO2값은 양호하지만 다른 요소는 처리가되어야 하는 경우가 유동인구가 큰 대형 건물에서는 발생 빈도가 높을 수 있을 것입니다.
그럴경우 외부 환기량은 줄이면서  가습을 하던가 제습을 하던가 제진을 하던가 또는 살균, 소독, 열보충 등의 역활을 수행하거나 계내 특정 존에 집중된 오염을 분산하여 실내 공기질을 균형을 유지하는 역활을 공조기에서 수행하기 위해서는 원웨이 패스 보다는 순환사이클 모드를 선택하는 것이 시스템 안정성을 높힐 것으로 추정됩니다.
M 관리자 2016.11.03 10:53
네.. 맞습니다. 대형 건물의 경우 100% 외기처리에 대한 용량의 한계가 고려되어야 하고, 존의 전체 평균을 고려하면 외기도입량을 줄일 수도 있기에 그렇습니다.
하지만, RA의 재처리를 고려하든 안하든 법이 정한 외기도입량을 맞춘다는 점은 동일합니다. 즉 재처리 사이클이 외기도입량을 줄일 수 있다라는 것을 의미하는 것은 아닌거죠.. 이는 말씀하신 것 처럼, 에너지를 위해 쾌적을 양보하는 것이 되니까요..
4 HVAC 2016.11.03 11:45
공조기 내부에 두지 않고, 분리하는 이유가 있나요? 아니면 그냥 제품의 특성이 그러한 건가요?

>재생휠을 내부에 두는 경우도 있지만 장비가 무척 커집니다.. 이런 열교환기는 또 대부분
건물 옥상에 설치되고 덕트로 끌고 실내 공조기를 쓰는게 좀더 경제적입니다.
공조기 실외형은 국산 외제 모두 좀 가격이 오릅니다.

아이프리님 말씀이 맞는거죠.. 또 관리자님 지적대로 외기 도입은 법적 기준에만 최소로 맞추고
일단 외기 도입은 전열교환기가 어떨지 모르니 최소로 줄이고 건물 에너지 점수따기 위한 설계..

너무 폄하했나요? leed 에도 recovery 있고 없고 점수차이가 좀 있습니다. 물론 OA requirement 1&2 는 맞추고요.

그런데 패시브하우스는 OA 를 많이 높힌 건축으로 보입니다. 패시브 기준 0.5ach에 100% 외기도입,  일반 공조 기준 0.7ach 에 5% 외기 도입. 

같은 용적 건축물이면 음..
v
------  =
0.5 ach


v
----      X    0.05 =
0.7 ach

엄청난 외기 차이입니다.
M 관리자 2016.11.03 11:47
ㅎ.. 네..
그렇게 보면 차이가 크지만.. 결국 재실 CO2 농도기준(1,000ppm) 으로 보면.. 어떻게 메치나 결국 같을 듯 합니다.
4 HVAC 2016.11.03 13:27
앗 죄송 수식이 v*ach 입니다. 나누기가 아니네요.

v x 0.5 =



v  x 0.7 x 0.05 =
2 ifree 2016.11.03 14:01
v 는 volume/time을 의미하겠죠?

V1 * 0.5 = Q1(OA풍량) 이라고 하고
V2 * 0.7 * 0.05 = Q2(OA풍량)라고 한다면
실내 이산화탄소 농도가 동일하다면(환기율이 같다면)
Q1 = Q2가 되어야 합니다. 다를 수가 없죠.
법정 실내 이산화탄소 농도를 유지하기 위한 외기량은 절대량이기 때문에 동일합니다.
엄청난 차이는 Q1과 Q2에서 나는 것이 아니라 V1과 V2에서 나는 것입니다.
이렇게 되는 이유는 V1과 V2가 다르기 때문입니다.
엄청난 외기 풍량 차이는 하나도 없는 것이고 엄청난 순환풍량 차이가 있는 것입니다.
V1은 순수 외기만으로 구성되는 것이고 V2는 외기(5%) + 내기(95%)입니다.
예시하신 계산식을 기준으로 이론적으로 보면
V1(외기only) × 28배 = V2가 됩니다.
V2값이 V1보다 28배 많은 것입니다.
만약 닥트의 숫자가 같다면  V1을 처리하는데 필요한 닥트의 반지름이 100mm라면 V2를 같은 유속으로 처리하는데 필요한 닥트 반지름은 537mm가 되어야 하고 팬의 동력은 20배 이상 증가해야 될 것입니다.
다양한 상황이 발생하는 집합건물에서는 필요에 따라 선택가능하겠지만 일반 주택에서 90mm의 닥트를 사용하고 35~65W의 팬 동력을 사용하는데 이를 RA 95% 반송으로 전환한다면 실로 엄청난 문제가 생기겠죠.
팬 동력이 600W~1200W라면 환기장치 돌리면 전기료 폭탄 맞는다가 현실화 될 것입니다.
패시브용 환기설비에서는 팬의 동력 몇 와트도 건물에너지 성능에 영향을 줍니다.
풍량이 늘어나면 소음과 진동 문제가 생기는데 이를 해결하기 위해서는 닥트 수를 늘려야 합니다.
내경 90mm 닥트는 RC조에서는 골조내에 매입 가능한 한계치이므로 관경을 늘릴 수는 없습니다.
관경을 늘리지 않고 유속을 올리면 유속이 20%만 늘어나도 패시브하우스의 쾌적 소음 기준?인 32DB를 넘어가는 소음이 디퓨져에서 발생합니다.
저도 패시브하우스에서의 ERV 규격이 어떤 이유로 현재에 왔는지는 모르겠지만 알고 있는 범위에서 하나하나 살펴보면 그 모든 것의 극단까지 밀어부쳐 바늘 틈새만한 균형점을 찾은 느낌은 있습니다.
4 HVAC 2016.11.03 18:20
네 맞습니다!
제 생각엔 패시브하우스의 외기는
딱 외기량을 고려한기준인것같슴다.
미국은 덕트 냉난방 유럽은 환기와
공조 분리된 시스템에서 시작인듯 합니다.

제 소견입니다.

그래서 환기의 덕트를 이용한 공조도
많은 생각거리를 주는것같다는 생각.
패시브 부하라서 가능한 얘기지만요.

요즘 몇일 보일러 몇시간 가동하고
바로 감기가 오네요.

저습도에 민감한 체질이라.
Category